中国电工技术学会团体标准T/CES 090-2022《感应加热型集中电供热装置技术要求》由中国电工技术学会标准工作委员会电热工作组归口,由西安电炉研究所有限公司牵头编制完成。该标准规定了感应加热型集中电供热装置的组成部分、技术要求、调试项目、安全要求等,填补了感应加热电供热行业相关标准的空白。
1. 标准起草单位及主要起草人
起草单位:西安电炉研究所有限公司、西安慧金科技有限公司、国家电炉质量监督检验中心、中国建筑节能协会电能供热专业委员会、江西摩力斯科技股份有限公司。
主要起草人:马青年、王卫刚、李琨、曹姣、张琦、童斌斌、张晶晶、张斌、张观发生。
2. 标准制定背景
近年来,随着煤改电、气改电的快速推进,感应加热电供热已经进入了野蛮发展阶段,当前感应加热电供热市场具有以下特点:
a) 产品质量较差。市面上大部分感应加热电供热设备均由小作坊式加工厂生产,产品选用元器件质量普遍较差,加工粗糙、出厂质检不完善、使用寿命短。市面产品大多未经时间检验,市场成熟度低;
b) 电效率低。产品设计不优化,关键元件以次充好,导致电能转换效率较低;
c) 安全隐患突出。由于没有相关的产品安全标准和测试规范,部分厂家在安全方面考虑不够。可能会造成电磁泄露、产品损坏、人畜触电等危害,或者产生谐波污染电网,影响其余电器的使用;
d) 虚假宣传严重。部分厂家利用与用户产品信息理解不对称,恶意曲解部分专用名词的含义,宣传指标与实际参数严重不符,甚至超过理论最优值,对行业声誉造成极差影响;
e) 产品线低端。大部分产品科技含量不够,关键技术落后,产品附加值低;
f) 售后维护无保障。部分厂家缺乏完善的产品资料,使用说明书编制不全面、不规范甚至与产品不符。产品使用和维护复杂,不人性化,没有完善的售后服务保障体系。
因此,感应加热电供热行业急需制定出相关标准,规范、指导产品的设计、测试和使用,引领行业朝绿色、环保、智能方向健康发展,为我国国民经济健康发展做出积极的贡献。
3. 标准主要内容
从内容上看,该标准主要包含以下几个部分:
(1)范围
本标准规定了感应加热型集中电供热装置的组成部分、技术要求、调试项目、安全要求等。
本标准适用于流量在2t/h以上、功率在200kW及以上的感应加热型集中电供热装置的设计、生产制造、安装、调试等。
(2)规范性引用文件
(3)术语和定义
包括感应加热、变频电源、主循环系统、启动功率、控制目标、运行计划、加热曲线等术语和定义。
(4)组成部分和技术要求
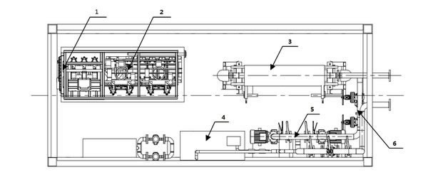
感应加热型集中电供热装置由控制系统、电源、加热体、循环系统、过滤系统、定压补水系统、测量系统组成,各组成单元在集装箱内部的布置如图1所示:

标引序号说明:
1——测量及控制系统;
2——变频电源;
3——加热体;
4——定压补水系统;
5——水循环系统;
6——管路切换系统。
图1 装置布置图
技术要求主要包括:控制系统、电源、加热体、循环系统、过滤系统、定压补水系统、测量系统、管路切换系统的基本要求等。
(5)调试项目和要求
主要包括电气绝缘性测试、各电器组件的单独运行检验、变频电源的检验、加热系统的校验以及云端控制系统的检验(可选)等。
(6)安全要求
主要包括防火、防水、过热、过压要求等。
4. 标准制定效益
近年来,随着工业化、城镇化的深入推进,化石能源消耗持续增加,大气污染防治压力继续加大。自从国务院颁发《大气污染防治行动计划》后,各地主要以煤改气方案作为冬季取暖的改造措施,但由于气源紧张、基础设施不完善、安全等因素制约,天然气远不能作为我们目前冬季取暖的主力能源。2017年大规模实施煤改气后,天然气缺口超113亿立方,工业与居民用户严重缺气,影响了居民日常生活、供热供暖和工业生产。
同时,随着我国近年来电力建设的快速发展,全国电力过剩形势不断加剧,造成了很大的产能浪费。电能是清洁、易传输、零排放的二次能源,电供热设备有占地面积小、灵活易控制、运行维护简单的优点;国家及地方各级政府也推出了多项针对煤改气、气改电的补贴政策、电价优惠政策和电网改造投资方案。煤改气、气改电已是冬季取暖的最优解决方案。
目前主要的电供热形式有热泵型和加热型。热泵型供暖设备受环境温度限制,当室外温度较低时,效率和出水温度下降,不适合我国冬季寒冷的地方使用,而加热型供暖设备则不受该影响。目前加热型供暖设备从原理上划分有:电阻加热型和感应加热型,感应加热型通过产生电磁场形成电涡流直接加热通水管道,具有效率高、调功方便、换热面积大、升温速度快、与市电完全隔离等优点。
(1)感应加热技术引领电供热发展方向
感应加热电供热装置是一种利用电磁感应原理将电能转化成热能的装置,电磁加热控制器将交流电整流变成直流电,再将直流电转成高频高压电,或者是将三相交流电转换成直流电,再将直流电转换成高频低压大电流电,用于工业产品加热。具有以下特点:
a) 电磁感应制热,实现真正意义上的水电分离,电路和水路绝缘。电磁感应加热工作时,加热核心部件是一个固定的磁场,水通过后被磁化,磁化水部结构,系统免维护;
b) 低压软启动,减少电流浪涌冲击的危害,避免因电压波动而损坏设备,安全有保障;
c) 变频功率输出部分可根据电压波动变化自动调控电流大小,保证恒功率,不会因电压升高电流随之升高,造成电气承载不够而损坏;
d) 制热电源频率超出人身正常听频,不仅提高热效率,而且静音环保;
e) 高频电磁感应制热,通过电磁感应直接作用到水胆,使水胆本身发热,减少了通过介质传导的过程,热损失少,热效率高,即加即热,无需储热容器,瞬间热效率可达98%以上,比电阻式节能30%以上;
f) 工业级电磁,耐高温线,可使用20年以上。
(2)感应加热型集中电供热装置供暖系统

图2 供暖系统运行示意图
本标准为首次制定,充分纳入和反映了当今新产品、新技术、新工艺的先进技术成果,保证了标准的时效性,进一步推进电供暖市场产业结构调整与优化升级,推动我国先进装备制造技术快速发展。标准实施后,将为整个行业带来巨大的经济和社会效益。